Как да отопляваме къща през студения сезон е въпрос, пред който е изправен всеки собственик на жилище. Много от тях избират хидравлично подово отопление. Но за ефективна работа е необходим източник на топла вода – бойлер за подово отопление – и той трябва да е ефективен.
Днес ще разгледаме различните видове котли и ще обсъдим кои са подходящи за подово отопление. Ще научите как да изчислите капацитета на котела и да го инсталирате сами.
- Видове котли за подово отопление
- Газ
- Твърдо гориво
- Електрически
- Дизел
- Избор на бойлер
- Как да изчислим мощността
- Схема на свързване на подово отопление с вода към бойлер
- Диаграма на трипътния вентил
- Схема със смесителен блок
- Схема на свързване с електронен термостат
- Диаграма на директното свързване
- Свързване на подово отопление към отоплителен котел
Видове котли за подово отопление
На пазара се предлага широка гама от котелно оборудване. Котлите се различават по вида гориво, на което работят – газ, дизел, електричество и твърдо гориво. Те са изработени от различни материали, включително чугун и стомана.
Те се различават и по метода на инсталиране:
- Подовите агрегати могат да имат мощност до 120 kW. Те изискват допълнително пространство за монтаж, така че се поставят в отделно помещение.
- Стенните агрегати имат капацитет до 35 kW, по-лесни са за инсталиране и са по-евтини. Те вече имат вграден помпа, която осигурява циркулация на течносттаЗа да стартирате устройството, трябва да го свържете към отоплителната тръба.
Освен това, отоплителните котли имат различен брой вериги и могат да бъдат: едноконтурни и двуконтурни.
Едноконтурна — са предназначени единствено за загряване на охлаждащата течност за отопление на дома. За разширяване на обхвата им на приложение са необходими допълнителни компоненти (котел, топлообменник и др.).
Двойна верига — многофункционални устройства, които едновременно загряват вода както за отоплителната система, така и за битова гореща вода. Последната функция се изпълнява от вграден бойлер и проточен топлообменник.
Газ
Газовите котли имат корпуси, изработени от чугун или стомана. Чугунените котли тежат два пъти повече от стоманените котли със същата мощност. Те са обемисти и скъпи. Стоманените котли са леки и компактни и лесни за ремонт.
Съвременните подови газови агрегати работят на природен газ и втечнен нефтен газ. Стенните мини-модели обаче са по-удобни за инсталиране; те не заемат място и мощността им (7-30 kW) е достатъчна за отопление на малък частен дом.
Стандартните газови котли могат да работят с пълна ефективност само когато водата се загрява до максималната си температура – 70–90 градуса – което е неприемливо за подово отопление.
Работата на газово оборудване при ниски температури може да доведе до кондензация, което може да повлияе на експлоатационния му живот. Тези котли могат да бъдат преобразувани в подово отопление с някои модификации.
Най-подходящите газови котли са кондензните котли, предназначени за подово отопление. Те имат допълнително захранване от генерирания кондензат. Дори при работа при ниски температури, ефективността им е близо 100%.
Газовите агрегати се предлагат в едноконтурни и двуконтурни конструкции. Подовото отопление е свързано към двуконтурен котел чрез хидравличен колектор.
Твърдо гориво
Котлите на твърдо гориво работят подобно на печките на дърва или въглища. Котелът обаче гори дърва при липса на въздух, произвеждайки дървесен газ, който загрява охлаждащата течност. Тези генератори са проблематични, когато са свързани към системи за подово отопление; те изискват постоянно внимание и поддръжка.

Изключение правят пелетните котли с автоматично управление, тъй като те имат дълъг период на горене. Те обаче изискват и повече внимание от газовите или електрическите котли.
За да поддържа температурата на охлаждащата течност на необходимото ниво, автоматизацията трябва периодично да изключва пещта, което води до загуба на ефективност на котела. Инсталирането на буферен резервоар ще помогне за предотвратяване на това.
Тогава агрегатът ще може да използва напълно потенциала си, прехвърляйки загрятата вода в буферния резервоар, а подът ще я изтегля оттам в необходимия обем. Това ще доведе до икономии, тъй като паузата между подаванията на гориво към пещта ще бъде по-дълга.
Електрически
Електрическите бойлери са най-ефективните бойлери за подово отопление. Те се предлагат с различни нагревателни елементи, йонни елементи и индукционни нагреватели. Те преобразуват електрическата енергия в топлина. Те са напълно автоматизирани, лесни за инсталиране и настройка и могат да се конфигурират дистанционно. Тези устройства поддържат температурата на водата на предварително зададено ниво, без да губят ефективност.

Стенните отоплителни елементи се използват често поради опростения си дизайн и лесен монтаж. Те са оборудвани с разширителен съд и помпа.
Ако площта на помещението не е голяма, тогава TP веригите могат да бъдат свързани директно към топлогенератора.
При инсталиране на топъл воден под от отоплителен котел в голяма частна къща ще е необходима инсталация смесителна и разпределителна единица.
Недостатъците включват високата цена на енергията. За да се намалят разходите за отопление, се препоръчва използването на система с външен резервоар за съхранение на вода и двутарифен електромер.
Дизел
Дизеловите котли, захранвани с дизелово гориво, работят на подобен принцип като газовите котли. Процесът им на горене е напълно автоматизиран. Те предлагат висока производителност с нисък разход на гориво, лесни са за инсталиране и удобни за поддръжка. Освен това са екологични и рентабилни.
Недостатъкът на такива модели — миризма на дизелово гориво, така че се монтират в отделно помещение (котелно). Освен това са необходими резервоар за гориво и помпа за подаването му.
Избор на бойлер
Няма бойлери, специално проектирани за подово отопление. Някои производители произвеждат устройства с функция „топъл под“, но това ограничава само нивото на нагряване на водата. Освен това е важно да се вземе предвид видът охлаждаща течност, одобрена за даден модел. Някои устройства не могат да се използват с антифриз, както е посочено в инструкциите.
По принцип всеки модел бойлер може да се използва с подово отопление; основното е правилно да се инсталира и свърже системата.
Какви са характеристиките на избора на бойлер и на какво трябва да обърнете внимание?
- Съвместим ли е с подово отопление? Способен ли е да поддържа необходимата температура на охлаждащата течност? В противен случай ще е необходимо да се избере допълнително оборудване.
- Колко ефективно ще работи в системата влияе върху потреблението на ресурси (гориво).
- Лесен ли е за поддръжка и работа? Колко време отнема настройването му на желаното ниво на отопление?
- Има ли някакви трудности с монтажа? Ще можете ли да го инсталирате сами?
Освен това, топлогенераторите трябва да се избират в зависимост от района и условията на работа, като се обърне внимание на:
- Номиналната мощност се определя въз основа на размера на отопляваното помещение и нивото на неговата изолация. Документите посочват площта, която уредът е проектиран да покрива, при условие че изолацията е адекватна. Ако не знаете топлинните загуби на дома си, тогава мощността трябва да се приема с 25% резерв. Прекомерното превишаване на необходимата производителност може да доведе до прегряване и повреда на оборудването.
- Контрол на мощността — газовите котли често имат тази функция. Регулирането може да се извършва ръчно или автоматично. Автоматичните модели са по-икономични; трябва да зададете само няколко параметъра, а след това автоматизацията поддържа температурата на зададеното ниво и изключва отоплението.
- Енергийна зависимост - използването на електрическа помпа за принудително движение на течността увеличава производителността на котела, но го прави по-малко автономен и зависим от енергийни ресурси.
- Тип отопление: Ако оборудването е необходимо не само за отопление на помещения, но и за топла вода, е необходим двуконтурен проточен бойлер. Ако е необходимо да загрявате голям обем вода, моделът за съхранение е по-добър.
Всеки човек сам определя цената на отоплителния уред, въз основа на най-евтиния си енергиен източник. За някои това е газ, за други - дърва. Ако домът има многотарифен електромер, електричеството ще бъде по-рентабилно.
Електрическият бойлер е най-подходящ за хидравлични подове, тъй като може да поддържа зададена температура с ниска консумация на енергия. 1 kW електроенергия се преобразува в 1 kW топлина. Ако отопляемата площ е малка, може да се свърже директно.
За свързване на вила с впечатляваща площ, ще е необходим смесителен агрегатПри инсталиране на газово оборудване разпределителният блок е от съществено значение, тъй като не се препоръчва директно свързване. Захранването на подово отопление от котел на твърдо гориво увеличава разходите поради закупуването на допълнителни компоненти.
Освен това, инсталирането на газови или твърдо горивови котли изисква подреждането на котелно помещение.
Как да изчислим мощността
Подходящият котел за подово отопление трябва да е икономичен, затова избираме въз основа на неговата производителност. За да изберем правилния модел, трябва да изчислим неговата мощност.
Средната мощност на агрегата за селска къща е 1 kW на 10 m², което означава специфична мощност от 100 W на m². Това обаче е сравнително груба оценка, подходяща за тухлена сграда с минимални топлинни загуби.
При инсталиране на газово оборудване е необходимо да се подготви и съгласува проектът с държавните агенции и да се получи разрешение от газовата инспекция. Проектът включва раздел, който уточнява изчисляването на мощността на уреда.
Ако планирате да инсталирате електрически или пиролизен котел, използвайте формуляра за изчисление на натоварването на къщата. Тази формула е подходяща за умерени райони; ако апартаментът се намира в северни райони, се използва корекционен коефициент 1,2 или 1,3. Ако изолацията или захранването с топла вода са лоши, се използва също коефициент 1,2.
Мк = 0,1*По*к1*к2*к3, където:
Нека изчислим мощността на генератора за къща от 250 м2 в северния район, с лоша изолация и топла вода, използвайки примера по-долу:
Мк = 0,1*250*1,2*1,2*1,3= 46,8 kW
Ако помещенията са разположени в централната зона, тогава изчисляването на индикатора изглежда така:
Мк = 0,1*250*1,2*1,2= 36,8 kW
Ако помещението е добре изолирано и не е необходимо топла вода, тогава:
Мк = 0,1*250 = 25 kW
Не се препоръчва създаването на голям резерв от мощност, тъй като това не само ще увеличи разходите за топлинна енергия, но и ще доведе до прегряване на трансформаторната подстанция и нейната повреда.
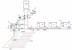
Схема на свързване на подово отопление с вода към бойлер
Има различни начини за свързване на бойлер към подово отопление. Всеки от тях има своите предимства и недостатъци и е предназначен за специфични условия. Нека разгледаме популярните методи за свързване на хидравлично подово отопление към бойлер.
Диаграма на трипътния вентил
Често срещан дизайн за многоконтурна система с различни отоплителни устройства е трипътен вентил. Той е подходящ за комбинирани отоплителни системи – радиатори с температура на водата 80 градуса по Целзий и подово отопление с температура 45 градуса по Целзий.
Трипътен вентил с циркулационна помпа може да помогне за осигуряването на тази температурна разлика. Желаното ниво на нагряване на охлаждащата течност се постига чрез смесване на вода от котела с вода, идваща от връщащата линия. Количеството добавена студена вода се контролира чрез отваряне или затваряне на вентила.

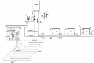
Схема със смесителен блок
Този метод е предназначен за комбинирани системи – радиатор и отоплителна абонатна станция. Тук вместо термостатичен вентил се монтира помпено-смесителна единица.
Свързването на колектора към котела е енергийно ефективна схема, при която с помощта на балансиращ вентил топлата и охладената вода се смесват в строги пропорции.

Схема на свързване с електронен термостат
Системата за захранване с TP работи с малки по размер термоионни отоплителни агрегати; те могат да осигурят работата само на един отоплителен контур за площ не повече от 20 м2.
Термостатът е малко устройство с пластмасов корпус, което съдържа:
Принципът на работа е прост: загрятата течност се подава директно от котела в кръга, без допълнителна вода. Контролът на температурата се осъществява с помощта на вграден регулатор.
Той управлява електромеханичен вентил, който контролира подаването на газ към котела. Водата се движи през веригата без помощта на помпа и се охлажда директно в контура.

Веригата е проста и този кабелен сноп е евтин, но не позволява прецизна настройка. Подходящ е за:
Диаграма на директното свързване
За захранване на пода с тази система се използва хидравличен сепаратор. Този метод се различава по това, че при свързване на подово отопление към котел с помпа, неговата верига трябва да има помпен агрегат, който работи съвместно с термостат. Тези агрегати ще регулират дебита на флуида въз основа на температурата на въздуха.
Процесът е следният: загрятата вода от котела се придвижва в хидравличния колектор, където се разпределя по контурите на пода. След преминаване през контурите, тя се връща към нагревателя през обратната тръба.
Този метод се използва предимно само при кондензни агрегати, тъй като не намалява температурата в подаващата тръба. Ако е инсталиран конвенционален газов котел, работата в този режим бързо ще доведе до повреда на топлообменника.
При инсталиране на котел на твърдо гориво, за да се осигури правилното функциониране на системата, ще е необходимо да се монтира буферен резервоар, който ще ограничи нивото на температурата.

Свързване на подово отопление към отоплителен котел
Електрическите бойлери са най-лесни за инсталиране и експлоатация. Затова ще обясним как да свържете електрически бойлер към колектор за подово отопление.
Ще свържем нагревателен елемент с мощност 3 kW към подово отопление с площ 30 м² чрез трипътен вентил. За целта ще закупим рециркулационен бойлер, оборудван с изводи за свързване на маркуч за студена и топла вода. Стандартният размер на изхода е 2,6 см. За да избегнем разсейване, ще се запасим предварително с всички необходими инструменти.
Преди да започнете да сглобявате котела, необходимо е да се постави "пай" от топъл под.
След това инсталирайте разпределителен блок, към който са свързани веригите на водния под, единият край на маркуча към студената, а другият към топлата вода.

Сега можете да продължите директно към тръбопровода на котела, който е инсталиран на планираното място:




След свързването не забравяйте да проверите пода за течове, като извършите пробно пускане. Този тест се извършва в продължение на 24 часа, като системата е под работно налягане.
Едва след това може да се излее бетонната замазка и да се положат довършителни материали (плочки или летви). Системата трябва да се включи, след като разтворът е изсъхнал напълно.
За да се осигури успешна работа на подово отопление с вода, може да се инсталира всякакъв модел нагревател. В крайна сметка всички параметри – мощност, производителност и т.н. – се изчисляват еднакво за всички видове. Важно е оборудването да се свърже правилно.




Имам по-стара къща с газова централна отоплителна система (ГЦО), която планирам да сменя, затова се чудя как да избера нов бойлер. Искам да монтирам подово отопление в банята (там винаги е студено), но никога не ми е хрумвало, че трябва да взема това предвид при избора на бойлер. Така че, благодаря за статията и особено за формулата за изчисляване на мощността; ще бъде много полезна. Сега поне съм въоръжен със знания, преди да направя покупка, и мога да преценя бъдещите разходи.